文/集佳知識產權代理有限公司 柳欣
根據專利法第二十二條第一款的規定,授予專利權的發明和實用新型應當具備新穎性、創造性和實用性。因此,申請專利的發明和實用新型具備創造性是授予其專利權的必要條件之一。其中,根據專利法第二十二條第三款的規定,發明的創造性是指與現有技術相比,該發明有突出的實質性特點和顯著的進步。
根據專利審查指南的規定,判斷要求保護的發明相對于現有技術是否顯而易見,通常可按照以下三個步驟進行:(1)確定最接近的現有技術;(2)確定發明的區別特征和發明實際解決的技術問題;(3)判斷要求保護的發明對本領域的技術人員來說是否顯而易見。
在審查實踐中,審查員通常會檢索對比文件作為最接近的現有技術,再分析對比文件與發明的區別特征,進一步判斷要求保護的發明對本領域的技術人員來說是否顯而易見。隨著審查質量的提高,審查員所檢索到的對比文件的準確性也日益提高。但是,在一些專業領域中,即使對比文件的字面含義與本申請中的某個技術特征極為類似,也并不代表對比文件就真正公開了該技術特征,還需要從技術本質出發對對比文件所公開的內容進行分析,以尋找答復創造性審查意見的突破口。
以下將結合實際案例對創造性審查意見的答復過程進行分析。
在本案例中,權利要求1所要求保護的技術方案是“一種實現鐵路站內音頻制式軌道電路安全基礎回流的裝置,其特征在于,所述裝置包括:安全型回流電抗器、扼流變壓器;所述安全型回流電抗器串聯連接在設置于機械絕緣節兩端的相鄰所述扼流變壓器的橫連中心線處;所述設置于機械絕緣節兩端的相鄰所述扼流變壓器用于導通牽引電流通過所述機械絕緣節;所述安全型回流電抗器用于實現安全基礎回流的情況下,保證軌道電路的斷軌檢查。”
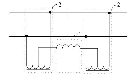
參見圖1所示,示出了權利要求1所要求保護的技術方案的示意圖,其中1代表安全型回流電抗器,2代表扼流變壓器,安全型回流電抗器串聯連接在設置于機械絕緣節兩端的相鄰所述扼流變壓器的橫連中心線處,設置安全型回流電抗器的目的是保證音頻制式軌道電路的斷軌檢查。

審查員在第一次審查意見中檢索到對比文件1,對比文件1公開了一種電氣化區段軌道電路扼流變壓器牽引連接線斷線監督電路,該電路包括有飽和電抗器10、扼流變壓器8、13;左側軌道電路中送端扼流變壓器的中心連接線和右側軌道電路中受端扼流變壓器的中心連接線間串接有一個飽和電抗器10,扼流變壓器8與扼流變壓器13是位于機械絕緣節兩端,飽和電抗器10的兩個端子與相鄰區段的兩個扼流變壓器中心連接線相接構成牽引回流;飽和電抗器10保證了能夠檢查牽引連接線斷線的情況。審查員指出,對比文件1與權利要求1的區別僅在于,權利要求1是應用在音頻制式軌道上的斷軌檢查,而對比文件1是應用在25Hz相敏軌道上的斷軌檢查,本領域技術人員有將對比文件1中的監督電路應用到音頻制式軌道上實現斷軌檢查的技術啟示,因此權利要求1缺乏創造性。
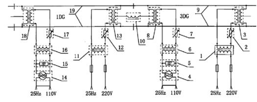
參見圖2所示,示出了對比文件1所公開的技術方案的示意圖,單從圖中的構成以及連接關系來看,對比文件1所公開的監督電路確實與對比文件1的安全基礎回流裝置是相同的,那么對比文件1就真的公開了權利要求1所要求保護的方案嗎,面對該貌似合理的創造性審查意見又該如何答復呢?

經過代理人與發明人的共同分析,雖然權利要求1與對比文件1的連接關系相同,但是,從技術本質上看對比文件1中的電抗器使用的是飽和電抗器,而為了適應音頻制式軌道的斷軌檢查權利要求1中的電抗器使用的是非飽和電抗器。基于這一點,代理人對權利要求1進行了修改,根據說明書記載的內容補入了技術特征“所述安全型回流電抗器在200A-2000A范圍內的牽引電流通過的情況下,電感值范圍穩定在50uH-500uH”,以說明在本申請中安全型回流電抗器是一個非飽和電抗器。
于是,在審查意見的答復中首先強調了對比文件1中“飽和電抗器”并不相當于權利要求1中的“安全型回流電抗器”。根據對比文件1所記載的內容,“飽和電抗器的通流量不小于軌道電路上所行駛電力機車的牽引電流值,飽和電抗器在有牽引返回電流時迅速飽和,滿足通流要求”。所謂電抗器的飽和,是在電流增加到飽和電流值時,電感值急速下降至趨于0,即在電抗器飽和時,此時電抗器沒有電感值,僅相當于導線接通,斷軌檢查功能消失。也就是說,在對比文件1中,為了滿足通流要求,需要使用飽和電抗器,在有牽引返回電流時電抗器飽和,此時,電抗器失去作用,無法實現任意情況下的斷軌檢查。而本申請權利要求1中所要求保護的安全型回流電抗器,在200A-2000A范圍內的牽引電流通過的情況下,電感值范圍穩定在50uH-500uH,即權利要求1中的安全型回流電抗器是不飽和電抗器,在有牽引電流通過時,依然可以使電感值穩定在一定范圍內,不會飽和。因此,在有牽引大電流通過時,電抗器依然可以發揮其作用,實現斷軌檢查。
之后,又詳細分析了對比文件1中的“飽和電抗器”根本無法應用于音頻制式軌道用于斷軌檢查。對比文件1中的“飽和電抗器”應用于25Hz相敏軌道電路中,25Hz相敏軌道電路是低頻電路,因此該飽和電抗器需要很大的電感值,而音頻制式軌道電路是高頻電路,如果應用于音頻制式軌道會產生過高電壓,傷害人身安全,同時也會在機械絕緣節出會產生很高的電壓,傷害機械絕緣節。由于軌道電路的特殊性,軌道電路技術領域需要非常高的安全級別要求,本領域技術人員在面對對比文件1的飽和電抗器時,根本沒有動機會選擇該電抗器應用于音頻制式軌道用于斷軌檢查。因此,對比文件1中的監督電路并不能用于音頻制式軌道,對比文件1沒有給出應用于音頻制式軌道的啟示。
審查員接受了該次答復意見,但是又下發了第二次審查意見,在第二次審查意見中,審查員給出對比文件2,指出在對比文件2中公開了一種空心阻抗回流器,空心阻抗回流器包括:電感線圈L、諧振電容C,諧振電容C與電感線性L相并聯,組成并聯諧振槽路。空心阻抗回流器引出引線端子1和引線端子2,分別用于與鋼軌相連接。當將空心牽引回流器連接到鋼軌上時,空心牽引回流阻抗器中的電感線圈L對牽引交流呈現很低的阻抗,回流的總容量小于2000A,電感容量大于55 uH。審查員認為,對比文件2中的技術特征的對比文件2中的作用與區別技術特征“安全型回流電抗器在200A-2000A范圍內的牽引電流通過的情況下,電感值范圍穩定在50uH-500uH”在權利要求1中的作用都是選擇合適類型的回流電抗器設置在絕緣節之間實現對牽引電流的低阻抗和對電路信號的高阻抗,即對比文件2給出了應用于對比文件1以解決技術問題的技術啟示,權利要求1依然不具備創造性。
粗看審查意見,對比文件2公開了回流總容量小于2000A,電感容量大于55 uH這從字面上來說和權利要求1很接近的技術特征,那么基于對比文件2公開的內容是否可以認為對比文件2公開了權利要求1中的“非飽和電抗器”呢?
實質上,對比文件2中的空心回流阻抗器是并聯在鋼軌上,其作用相當于在兩根軌道之間連接了一根短路線,兩條鋼軌上均有牽引直流電流,如果兩條鋼軌上的牽引電流平衡,即空心回流阻抗器兩端沒有壓降,那么該空心回流阻抗器上并沒有電流通過,而如果兩條鋼軌上的牽引電流不平衡,該空心回流阻抗器上才有不平衡牽引電流通過,這樣空心回流阻抗器可以達到均衡兩個軌條間的交流牽引電流、降低不平衡牽引電流在空心牽引回流阻抗器兩端的交流壓降的作用。由于空心回流阻抗器并聯在鋼軌上,空心回流阻抗器并不能作為回流通道設備通過牽引電流。即在對比文件2中空心阻抗回流器中流過的是不平衡牽引電流,而不是牽引電流。為保證軌道電路安全,不平衡牽引電流需要小于牽引回流的10%,根據對比文件2的記載,為達到最佳的實現效果,回流的總容量應不大于2000A,電感值大于55微法。因為對比文件2中的空心阻抗回流器本身并不能通過牽引電流,回流的總容量不大于2000A實際代表流過空心阻抗回流器的不平衡牽引電流不應超過200A,這樣,在對比文件2中的空心回流阻抗器不能夠通過200A-2000A范圍內的牽引電流,其從技術本質上來說還是一個飽和電感。由此可見,在對比文件2并沒有公開在200A-2000A范圍內的牽引電流通過的情況下,電感值依然穩定在50uH-500uH這一技術特征。
最終審查員接受了答復意見,該申請得以授權。
在本案例中,對于軌道電路并不熟悉的技術人員來說,審查員給出的對比文件與本申請還是具有比較高相似度的,審查意見中的評述也看似比較合理,在這種情況下,尤其是專業度比較高的領域中,代理人應該本著對申請人負責的態度,和發明人或者其他技術人員充分溝通。在本案例的答復過程中,正是把握了本申請核心發明點的技術本質:采用了“非飽和電抗器”實現音頻制式軌道的斷軌檢查,通過仔細研究對比文件得到對比文件中給出的電抗器均為飽和電抗器,無法實現音頻制式軌道的斷軌檢查的結論,使申請最終得以授權。因此,在答復創造性審查意見的過程中應緊密圍繞本申請發明點的技術本質,從技術原理角度剖析本申請與對比文件的區別,通過答復使審查員理解該技術本質并認識到其與對比文件之間的區別,從而對創造性的審查意見進行答復。
以上僅為筆者在代理實踐中的一些體會,如有不妥之處,還請讀者指正